以太网供电(PoE+)应用目前遵循IEEE标准802.3af,它即将在今年的第二季度被802.3at(PoE+)所替代,新的PoE+标准将可为用电设备(PD)提供大约2倍的功率。本文提出一个简单的工作在PoE+功率级(30W)的PD电路,它借助了一个外部MOSFET和一个针对旧版802.3af标准设计的控制器。讨论内容覆盖了尚未正式公布的新的802at标准对PD的要求,以及将现有的802.3af控制器(MAX5941B)扩展用于PoE+ PD的好处。本文还包含了对3.3V输出、30W用电设备的一些测试结果,如效率、输出纹波、动态响应和输入浪涌电流的限制。
迅速增长的PoE应用现在要求高出目前802.3af标准(12.95W)支持的功率级别。为了满足这一要求,IEEE于2005年9月开始于制定一个新标准(802.3at),它将通过以太网电缆提供的功率扩大到至少30W。不过,在等待802.3at标准被正式批准的同时,业界需要“准PoE+”电路来满足当前应用的实际需求。
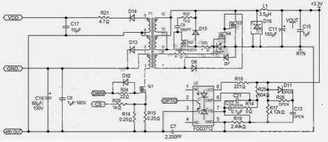
因此,本文提出了一个基于上面提及的PoE控制器(MAX5941B)的准PoE+ PD电源电路,如图1所示。它能够满足许多PoE+应用对更高功率的要求,并保持了与802.3af标准的后向兼容性。通过简单地增加一个外部MOSFET,你可以将PD接口的功率从802.3af标准的级别增加到802.3at PD的最大功率(70W)以上。下面将讨论PoE+的要求、MAX5941B的性能特点以及如何为PD提供一个3.3V输出的30W电源。

图1:基于MAX5941B的准PoE+ PD电源电路可在3.3V输出电压下提供30W功率。
PoE+的要求
IEEE 802.3at标准建议的一些目标如下:
1. 802.3at应当遵循802.3af标准中有关的电源安全性规则和限制。
2. 802.3at PSE必须后向兼容802.3af,它应当能够为802.3af和802.3at PD供电。
3. 802.3at PSE能够为PD提供实际允许的最大功率(最少30W)。
4. 当连接到一个早期的802.3af PSE时,802.3at PD能够向用户指出需要一个802.3at PSE。
802.3at PD必须能够被802.3at PSE识别出来、检测出来和供电,还应当能为其下游负载提供足够的功率。为了适应新的802.3at功率要求,目前的PD控制器面临以下问题和设计挑战:
1. Class 4 PD分级。
2. 这些控制器的内部PD接口隔离开关不能处理高出设计最大值12.95W的功率级别。
3. 许多目前PD控制器设定的电流限制低于802.3at要求的功率级别。
幸运的是,MAX5941B控制器只需对外部元件做很少的改动就能够为“准PoE+ ”PD提供高达70W的功率。为了满足PoE系统中的PD供电需求,它集成了一个完整的带PD接口的802.3af电源IC,和适用于隔离或非隔离电源设计中的反激或正激转换器的紧凑DC/DC PWM控制器。
MAX5941B控制器可满足以下PoE+要求:
1. Class4 PD分级:该控制器已经包含了针对Class4 PD分级的规定,你仅需要改变外部分级设置电阻值。
2. PD接口隔离开关的额定功率:所有现有的PD控制器都包含一个MOSFET,它用于在检测和分级的启动协议期间隔离PD。由于这个MOSFET设计针对802.3af规定的功率级(高达12.95W),因此低于802.3at应用的功率等级。
MAX5941B内部的MOSFET栅极输入连接到引脚7,因此你可以简单地通过在该引脚上连接一个外部MOSFET来提高PD接口开关的额定功率。新的额定功率可以从12.95W扩展到70W或以上,具体取决于你选择的外部MOSFET的尺寸。外部MOSFET的导通电阻必须保证流经内部开关的电流在其安全工作范围内。
3. 改变电流限制:很多现有的PD控制器提供两个限流级别。第一级设置为低于400mA,用于限制上电时PD的输入浪涌电流;第二级设置为高于400mA。不仅802.3af标准不需要第二级限流,而且PoE+应用实际上也禁止使用这些PD控制器。
MAX5941B控制器允许用户对输入浪涌电流进行编程,但却不需要加入第二级限流。由于用户可以选择低于400mA的输入浪涌电流限制,从而使该控制器可马上适用于PoE+应用。输入浪涌过程结束后,PD马上就可以进行更高功率的PoE+操作,无需更换IC或外部电路。
在PoE+系统中,限制功率传输的瓶颈是电缆的电流承载能力。在相关的标准如TR42.7中,为了确定在不同复杂限制条件下电缆的电流承载能力,必须对PoE+电缆进行大量的测试。目前,TR42.7推荐在45oC最大环境温度下,5e类、6类和6A类电缆每线对能够承载的最大电流是720mA(每根导线360mA)。超过45oC,受I2函数的影响,在60oC时你可将电流值降到0mA,其中I是流经电缆的电流。因此,对于两线对的PoE+系统,所允许的PD最大功率约为30W。据此,我们为准PoE+ PD设计了一个30W的供电电路。
PD接口
30W PD供电电路的原理图如图2所示。N10是增加的外部MOSFET,用于增强PD接口隔离开关,以达到PoE+的功率等级。R8(178Ω)是用来设置Class4功率等级的RCL。这个30W的PD能够从准802.3at PSE接收功率。两对UTP线缆连接到Fast-Jack连接器J1,它集成了10/100BASE-TX VoIP磁性模块。两个二极管桥功率整流器(D4,D5)用于分离PSE送出的-48V直流电源。

图2:30W PD供电电路的原理图。
隔离开关(由MAX5941B内部功率MOSFET和外部MOSFET N10组成)限制启动时的输入浪涌电流。MAX5941B通过一个典型10μA的恒流源给MOSFET的栅极充电。MOSFET漏极至栅极之间的电容通过限制漏极电压的上升速度限制输入浪涌电流。可以通过在栅极和输出之间外加一个电容进一步减小输入浪涌电流。以下公式用于计算输入浪涌电流:
IINRUSH=IG×COUT/CGATE
PoE+应用的输入浪涌电流限制在400mA以内。图3波形(从图2电路中测得)显示当输入电压大约为39V时,输入浪涌电流低于108mA,39V是缺省的欠压锁定电平(UVLO)。当负载电流为7A时,流经隔离开关的总平均电流是680mA。

图3:准PoE+ PD输入浪涌电流的限制。
3.3V、30W DC/DC转换器
30W PD的DC/DC转换器如图4所示,用于PoE的电源转换有两种主要架构:反激和正激转换器。反激转换器需要的器件数最少、成本最低,但峰值电流较高,因此需要更大的输出电容和/或两级滤波器,以减小输出电压纹波。

图4:30W PD的DC/DC转换电路原理图。
对于单输出、大电流转换器,推荐使用具有同步整流的单端正激变换器,这种架构非常适合PoE应用,具有高效、低EMI、成本低等优势,本设计选择了这种架构。由于同步整流正激变换器的原理在MAX5941B*估板的数据手册中进行了详细描述,这里不再赘述。
测试结果
为了*估DC/DC转换器性能,我们进行了大量测试,图5给出了电源电压为48V时测得的效率与输出电流的对应关系曲线,这里没有考虑两个二极管桥整流器(D4,D5)的功耗(如果考虑这些因素,效率下降约5%)

图5:准PoE+ PD效率与输出电流的关系。
图4所示PD电源的输出纹波(图6)是在最差工作条件下测试的:57V输入电压、9A负载。所得结果(大约50mV)基本符合PoE+应用的要求,例如802.11n接入点、大功率VoIP视频电话以及监控摄像头等。增加一个低ESR陶瓷电容有助于得到更低的输出纹波,转换器的波特图(图7)显示相位裕度为45o,增益裕度为10dB,具有较好的响应能力。

图6:准PoE+ PD的输出纹波。
对于一些特定应用,你只需用PD接口的前级(图2)配合用户已有的DC/DC转换器工作即可。针对这种要求,你可以选择Maxim的PD控制器系列(MAX5940B)产品,配合外部MOSFET和MAX15000 DC/DC控制器使用。

图7:最大输入电压和输出电流下DC/DC转换器的波特图。
本文小结
在IEEE 802.3at标准发布之前,本文提供的PD电路(图2)是解决PoE+应用供电问题的一个快速、低成本和灵活的方案。它满足该标准的电流要求(草案0.9版),并保持了与当前IEEE 802.3af标准的后向兼容性。采用同步整流正激DC/DC转换器可以获得高效、低EMI以及低成本的设计。如果连接PSE和PD的电缆能够承载足够的电流,电路中的MAX5941B控制器能够轻松升级PD设计,输出功率可以达到甚至超过70W。